Cause of production
With now the development of grid, overhead lines gradually being solid insulation cable replaced is a kind of inevitable trend. Due to the accumulation of the breakdown solid insulation, the internal overvoltage, especially power grid single-phase intermittent arc grounding arc grounding overvoltage and thus stimulate the ferromagnetic resonance overvoltage, has become the safe operation of power grid is a big threat, which in single phase arc grounding overvoltage is most serious. Arc grounding overvoltage will enable voltage transformer saturation occurs, ferromagnetic resonance excitation, resulting in serious overload of voltage transformer, resulting in fuse or transformer burned.
Main part
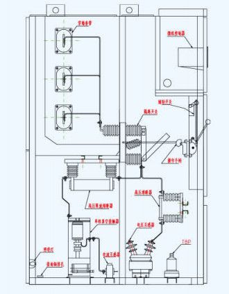
Cabinet, the microcomputer controller (core device, includes microcomputer harmonic elimination device, small current line selection function), a Pt high-voltage transformer, overvoltage protector, fuse, isolating switch, zero sequence current transformer and so on.
Device principle editor
In the system of 3 - 35KV line in the event of arc grounding overvoltage, micro arc suppression controller to fault phase vacuum contactor closing command issued, the fault phase vacuum contactor fast action in the 2 cycle after the arc grounding into metallic grounding fault point. Because the arc over voltage is zero and the immediate extinction. Non fault phase voltage stability in times of rated voltage, safe operation for a long time (national regulation requirements for 2 hours). The duty of the fault line for processing, or by a microcomputer line selection device of microcomputer automatic processing. The device of harmonic elimination controller is also set up a PT disconnection fault alarm device. Other functions; when grounding fault occurs can be an action signal, display the fault nature (arc grounding or metal grounding or resonance) and display the fault phase; the device is equipped with a RS485 computer communication interface, can be realized with computer Networking, with the support of the manufacturer to achieve communication.
Effect
1. In the two cycle extinguished arc, effectively eliminating arc grounding over voltage, which can avoid arc grounding caused by a variety of insulation accident.
2 because of the relatively low level of operation between all kinds of relative and relative phase, this will greatly reduce the possibility of the excitation of ferromagnetic resonance.
3 my company's production of micro computer arc suppression device and the line selection device, the line selection effect is ideal.
4 according to the principle of microcomputer arc suppression and harmonic elimination device, it can be known that the mechanism of limiting overvoltage has nothing to do with the capacitance current of the grid, so the protection performance of the system is not changed with the change of the operation mode of the electric network.
5 microcomputer arc suppression and harmonic elimination device can replace the PT cabinet.
6 micro computer arc suppression and harmonic elimination device is installed in a single cabinet, simple structure, convenient installation, covers an area of small, it is applicable to the new substation, but also for the transformation of the old station.



